新闻动态

  • KWZK热导式气体分析仪说明使用介绍

    工作原理及组成: 热导式气体分析仪的应用范围很广,除通常用来分析氢气、氨气、二氧化碳、二氧化硫和低浓度可燃性气体含量外,还可作为色谱分析仪中的检测器用以分析其他成分。

    2022-04-19 KWZK科威

  • 空冷岛减速机润滑压力差异调节维修知识

    空冷减速机正常运行中,尤其是低赫兹启动,调向启动,大修后首次启动,等等情况下,极易发生压力报警,引发停机或根本无法起机现象。使用方若遇此情况,可以先检查油位,确认是否异常。检查线路,确认是否异常。

    2022-04-19 KWZK

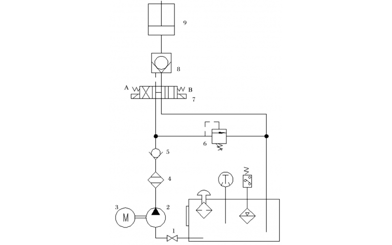
  • 液压控制技术在旋回破碎机中的应用知识(KWZK科威自控)

    旋回破碎机经常会出现过铁超载等工况,造成主轴、动锥剧烈运动。针对上述情况,应用液压泵控制主轴升降,应用液压平衡缸保护动锥,应用液压保护系统防止过铁损伤设备。液压控制技术在旋回破碎机上的应用证明,该技术具有响应速度快、容易实现过载保护等特点,降低了设备故障率,提高了设备作业率。

    2022-04-15 科威

  • 科威 阀门仪表的维护保养知识

    科威阀门仪表的维护保养知识

    2022-04-13 科威

  • KWZK科威 水泵的维护及保养知识

    为了保证水泵的安全运行,水泵在启动前必须对机组做全面仔细的检查,以便发现问题及时处理。

    2022-04-13 科威

  • DX-5KL系列齿轮泵的故障维修知识介绍

    齿轮泵结构很简单,工艺性比较好,制造成本也不高,与其他同流量的泵类相比较,齿轮泵体积最小,但是它的自吸性能很好,无论在高速还是低速,甚至是用手转动的时候,都能够可靠地实现自吸,又因为它的转速范围大,不易咬死,所以广泛地应用在工作环境不是很清洁的工程机械或是精度要求不高的机床。

    2022-04-12 科威

  • DX-5KL系列齿轮泵的使用维修保养知识介绍

    齿轮泵的工作原理及结构: 齿轮泵是依靠齿轮啮合空间的容积变化来输送液体的。图1(a)所示两个形状及大小相同的齿轮相互啮合地置于泵壳内,一个为主动齿轮,它伸出泵体与原动机轴相连接,另一个为从动齿轮。在齿轮泵工作时,主动轮随电机一起旋转并带动从动轮跟着旋转。当吸人室一侧的啮合齿逐渐分开时,吸人室容积增大,形成低压,便将吸人管中的液体吸人泵内。进人泵体内的液体分成两路,在齿轮与泵壳间的空隙中分别被主、从动齿轮推送到排出室。由于出室一侧的轮齿不断啮合,使排出室容积缩小,这样就将液体压送到排出管中。主动齿轮和从动齿不断旋转泵就能连续吸人和排出液体,为了防止泵在出口阀关闭或管路堵塞时造成泵的损坏,在齿轮泵的出一口侧设有弹簧式安全阀。当泵内压力超过规定值时,安全阀自动开启,高压液体泄回吸人侧。

    2022-04-12 科威

  • 油压开关显示异常的维修知识

    故障现象描述: 现场P-1805b泵与其辅助油泵均处于停止运行的状态,但油压开关显示油压正常状态,现场油压力表显示为零。

    2022-04-05 科威

首页
产品
新闻
联系